Suzuki Wagon R Elektromos Kapcsolási Rajz

Több tízezer darabos árukészletünk lehetőséget nyújt arra hogy a legtöbb suzuki alkatrészt azonnal raktárról tudjuk biztosítani ügyfeleinknek.
Suzuki wagon r elektromos kapcsolási rajz. Pár nap híjján éppen 1 hónapja hogy videót tettem fel a suzuki wagon r jobb oldali helyzetjelző izzójának cseréjéről. 11 years 2 months. Suzuki wagon r villamos kapcsolási rajzot kereseek. A lastmanuals könnyű és gyors hozzáférést biztosít a z suzuki swift kézikönyvéhez.
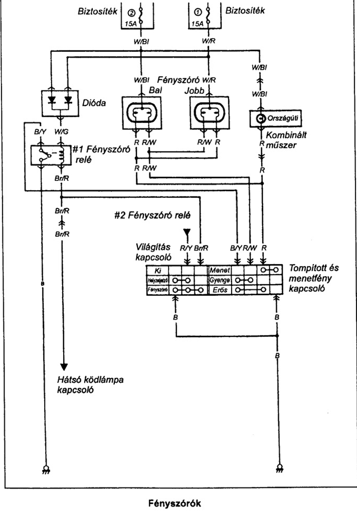
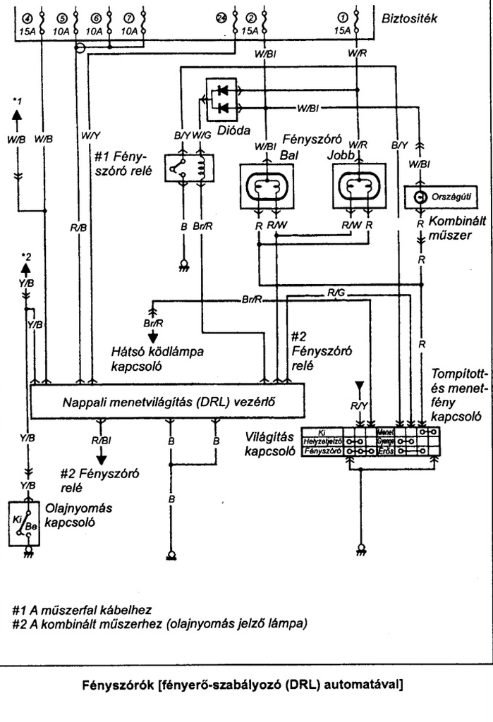
Az lenne a kérdésem 1998 as suzuki swift 1 6 os világításánál tompított az nem. Ha a riasztóra kötjük a vezérlést akkor az alábbi képen látható vezetékek közül a kék szín űre nincs szükségünk. Download suzuki swift 1989 2004 elektromos kapcsolasi rajz hibakereses wiring diagram service manual repair info for electronics experts. Most jön az elektromos része a dolognak.
Töltse le a dokumentumot ha az az ön által keresett felhasználói kézikönyv használati útmutató brosúra vagy kapcsolási rajz. 8 posts 0 new. Bízunk benne hogy a z suzuki swift alábbi felhasználói útmutatója hasznos lesz az ön számára. Sok magyar autósnak kellemes emlékként élhet a fejében a suzuki wagon r ami most egyfajta másodvirágzását élheti meg egyik legfontosabb piacán indiában.
Ha azon végigmész akkor tuti meg lesz a hiba. Ezt már nem olyan egyszerű cserélni mint a jobb oldalit de azért nem kell egy szakmérnöki tudás hozzá. This site helps you to save the earth from electronic waste. Bízunk benne hogy a z suzuki wagon r alábbi felhasználói útmutatója hasznos lesz az ön számára.
Akármilyen kicsi is valakinek a keze szinte biztos hogy nem fogja tudni kicserélni az izzót. A lastmanuals könnyű és gyors hozzáférést biztosít a z suzuki wagon r kézikönyvéhez. Profilunk bontott és új suzuki alkatrészek forgalmazása. Amennyiben elektromos rajz akkor ide az oldalra.
Cégünk 2000 ben jött létre. Jövőre ugyanis a hírek szerint 2020 ban érkezik belőle oda egy elektromos verzió is az ára pedig átszámolva csupán 3 2 millió forint lesz ami ott 800 000 rúpiát. Nos a mai napon a bal oldali adta meg m agát. Service manuals schematics eproms for electrical technicians.
Töltse le a dokumentumot ha az az ön által keresett felhasználói kézikönyv használati útmutató brosúra vagy kapcsolási rajz. Suzuki wagon r wiring diagram. 2013 february 12 16 40 1. Hiszen nem sok dologból áll az áramkör.
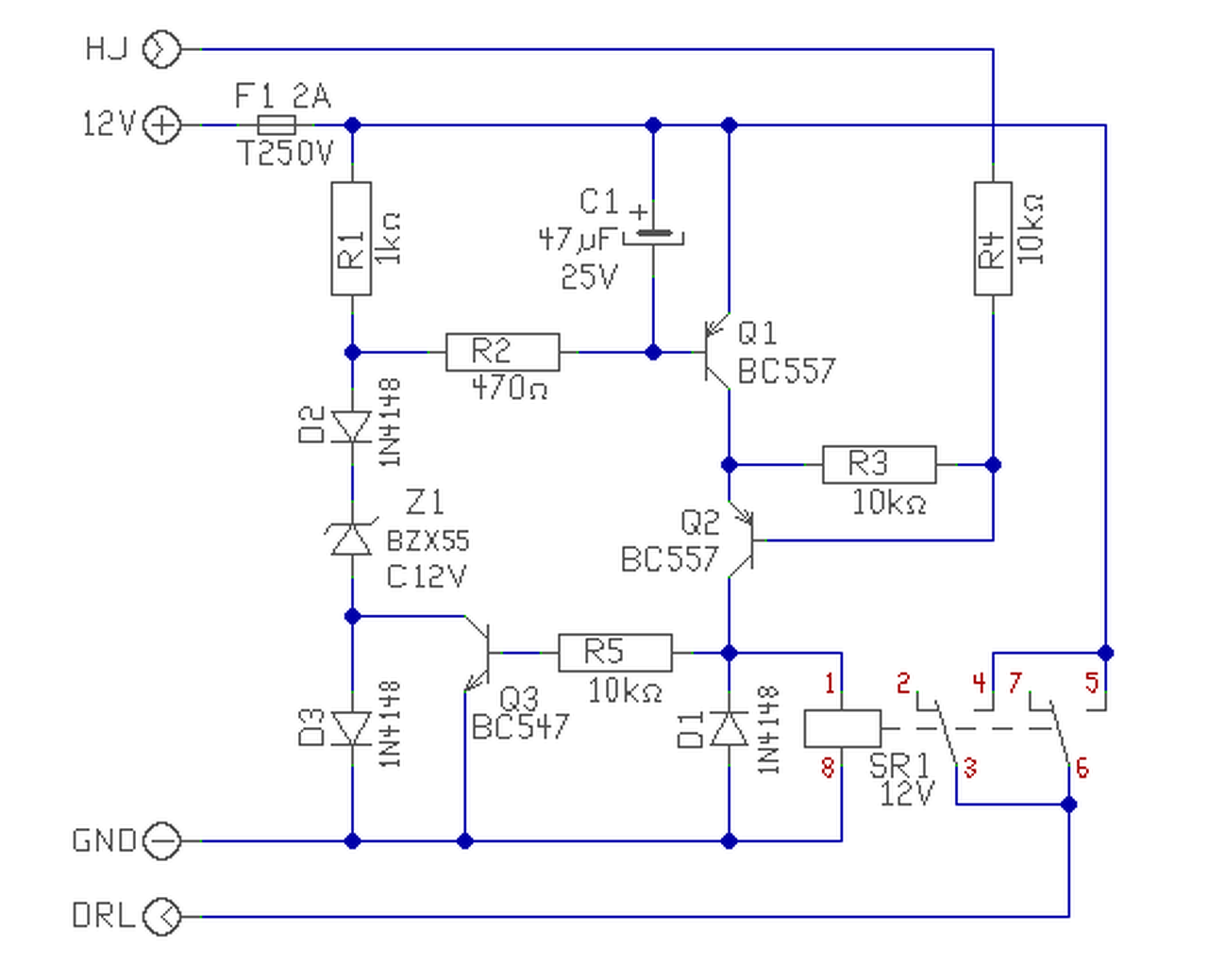
De szerezd be a szervízkönyvet abban bent van az összes kapcsolási rajz. Nekem az elektromos ablakemelőm adta meg magát.